Инструкция котла BAXI Luna 1.310 Fi MV

Инструкции по эксплуатации бытовой техники и электроники > BAXI

Перед Вами Инструкция котла BAXI Luna 1.310 Fi MV. Вы можете ознакомиться и скачать данное руководство по эксплуатации бесплатно. Инструкция по применению на русском языке, предложенная производителем, позволяет правильно использовать Вашу бытовую технику и электронику.

1 2 3 4 5 6 ... 17
Смотрите также другие инструкции из раздела BAXI

Страницы и текст этой инструкции

Инструкция котла BAXI Luna 1.310 Fi MV

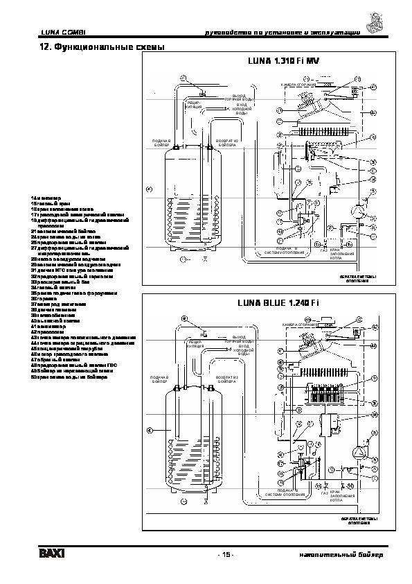
Информация отображена на картинке

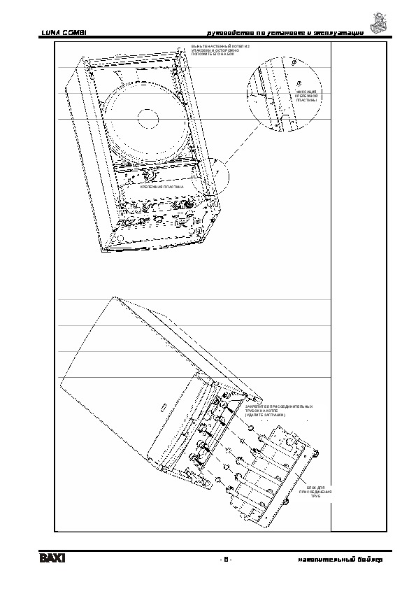
Информация отображена на картинке

Информация отображена на картинке

Информация отображена на картинке


Как использовать наш сайт инструкций OnlineManuals.ru
Наша цель состоит в том, чтобы предоставить вам быстрый доступ к содержанию инструкции для котла BAXI Luna 1.310 Fi MV. С помощью онлайн просмотра, Вы можете быстро просмотреть содержимое инструкции и найти решение проблемы с котла BAXI Luna 1.310 Fi MV.

Для Вашего удобства
Если листать руководство пользователя котла BAXI Luna 1.310 Fi MV прямо на сайте, не очень удобно для Вас, есть два возможных решения:

• Просмотр в полноэкранном режиме - легко просмотреть руководство пользователя (без загрузки его на свой компьютер), Вы можете использовать режим полноэкранного просмотра. Для просмотра инструкции пользователя котла BAXI Luna 1.310 Fi MV на полном экране, используйте кнопку «Открыть в Pdf-viewer».
• Загрузка на компьютер - Вы можете также скачать Инструкция котла BAXI Luna 1.310 Fi MV на свой компьютер и сохранить его в файлах.

Многие люди предпочитают читать документы не на экране, а в печатной версии. Возможность печати руководства пользователя также была предусмотрена на нашем сайте, и вы можете использовать ее, нажав на иконку «печать» в Pdf-viewer. Нет необходимости печатать все руководство котла BAXI Luna 1.310 Fi MV, можно выбрать только нужные страницы инструкции.

Onlinemanuals.ru

Загрузить инструкцию